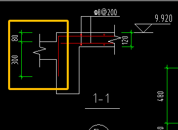
答疑:老师,请问这个加固的标注是什么意思

提问网友:李明
提问日期:2025-12-29 14:45:32

老师,请问这个加固的标注是什么意思标注


解答网友:月上枝头

专家

看这个图集:

13G311-1混凝土结构加固构造

08SG311-2混凝土结构加固构造图集

07SG111-1、07SG111-2两个分册

0

评论0

请先
电网工程设备材料信息参考价2025年,更新到第三季度53期,共3个PDF
电网工程设备材料信息参考价2025年,更新到第三季度53期,共3个PDF
6分钟前 有人购买 去瞅瞅看
没有账号?注册  忘记密码?

社交账号快速登录

微信扫一扫关注
扫码关注后会自动登录网站