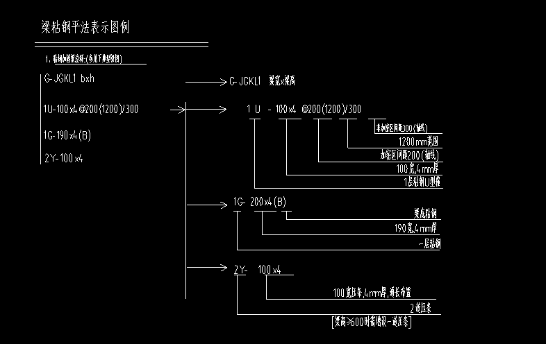
答疑:梁钢加固,梁顶钢板长度多少?

提问网友:Andy
提问日期:2025-11-22 20:10:29

如下图,原为标注的钢板长度是多少?

标注 梁顶


解答网友:陈工

钻石专家

是从左支座柱边到右支座柱边的。没有柱时,到梁为支座的梁边。

解答网友:星辰大海

钻石专家

答疑解惑

0

评论0

请先
《电气装置安装工程 电缆线路施工及验收标准 GB 50168-2018》
《电气装置安装工程 电缆线路施工及验收标准 GB 50168-2018》
刚刚 有人购买 去瞅瞅看
没有账号?注册  忘记密码?

社交账号快速登录

微信扫一扫关注
扫码关注后会自动登录网站